9,668,689

Event Dosimeter Device And Methods Thereof

Patent Number

9,668,689

Issue Date

Inventor(s)

David A. Borkholder (RIT), Gregory T. A. Kovacs (DARPA), Jeffrey Rogers (DARPA)

Document

Download PDF for patent 9,668,689

Synopsis

Patent US 9,668,689 B2 describes an event dosimeter device and associated methods for assessing injury risk from physical events, such as explosions or impacts. The core innovation lies in its ability to provide real-time, individualized injury risk assessments by combining sensor data with personalized and aggregate medical history.
A key novel aspect of this invention is the use of an individualized injury threshold. Unlike generic exposure monitoring systems, this device tailors and adjusts a specific injury threshold for a person based on their personal medical history data (e.g., past injuries) and aggregate medical history data (e.g., group medical data or injury assessment data from other devices). This personalized approach allows for a far more accurate and relevant assessment of injury risk, moving beyond a "one-size-fits-all" model. The device stores this tailored threshold prior to an event, enabling immediate post-event analysis.
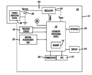
The device, housed within a compact assembly, integrates at least one sensor—typically a pressure sensor to detect ambient perturbations (like blast waves) and/or an inertial measurement unit (such as a three-axis accelerometer or gyroscope) to capture acceleration data (linear and/or rotational). A dosimetry processing device with memory obtains, stores, and analyzes readings from these sensors. Optionally, a Global Positioning System (GPS) is included to correlate sensor readings with location data, allowing for precise identification of event locations and severity. The system can then output human-perceivable indicia of the injury risk assessment in real time, upon user request.

The commercial potential of this invention is substantial due to its versatile applications across various sectors where monitoring physiological responses to sudden physical events is critical:
Military and defense applications: this technology offers a significant leap forward in soldier protection and medical triage. Currently, there is a lack of widespread systems to accurately dose exposure to explosive blasts and identify traumatic brain injuries (TBIs), which may not manifest immediately. This device can be helmet-mounted, worn on the torso, or integrated into vehicles or buildings. By providing real-time injury risk assessments based on individual thresholds, it can guide immediate triage decisions in the field, optimizing medical resource allocation and potentially saving lives. Furthermore, the detailed event information captured can be used for post-event analysis to inform medical treatment and contribute to a deeper understanding of TBI mechanisms, which is crucial for developing better protective gear and medical protocols. The ability to transmit location, event data, and risk assessment to an external receiver enhances situational awareness for commanders and medical personnel.
Sports and athletic activities: the invention can be integrated into helmets, headbands, caps, or uniforms. This provides invaluable data for contact sports like football, hockey, or rugby, allowing for immediate assessment of potential concussions or other impact-related injuries. Coaches, trainers, and medical staff can use the real-time risk assessment to make informed decisions about an athlete's continued participation, significantly reducing the risk of further injury. Beyond high-impact sports, it could also benefit activities like cycling or motorcycling by providing data on falls or collisions. The ability to track cumulative exposure over a season or career, tailored to an individual's history, could lead to more robust player safety protocols and personalized training regimens.
Industrial and occupational safety: the device could be employed in environments where workers are exposed to sudden impacts, vibrations, or pressure changes. This includes construction sites, manufacturing plants, or demolition operations. Employers could monitor worker exposure to potentially harmful events, ensuring prompt medical attention and compliance with safety regulations. The data collected could also be used to improve workplace safety measures and equipment.

The device's design, including options for a disposable, non-rechargeable battery, offers a cost-effective solution for widespread deployment, ensuring the latest algorithms and design changes are always delivered to end-users without the need for complex upgrades. This also allows for multiple devices to be utilized per person, improving data quality. The inclusion of an energy harvester (e.g., solar or vibration) extends operational life and reduces reliance on battery replacements, enhancing its utility in remote or prolonged use scenarios.
In essence, this technology provides a robust and adaptable platform for personalized event dosimetry. Its capacity for real-time, individualized injury risk assessment, combined with data logging and communication capabilities, addresses a critical need in various fields, offering significant commercial potential for licensees seeking to improve safety, inform medical decisions, and enhance understanding of impact-related injuries.